8 (800) 775-71-93

Свирь-4М

установка оборотного водоснабжения мойки грузовых автомобилей

Свирь-4М

габариты: 2,5м х 2,7м х 1,6м

вес без учета воды: 2850 кг.

производительность: 4 л/сек.

Кол-во блоков: 1 шт.

Материал корпуса: сталь с высокоэффективным эпоксидно-полимерным покрытием

Описание
Комплект поставки
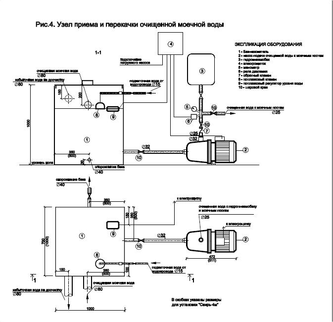
Схемы

Установки «СВИРЬ» выпускаются нашей компанией уже более 30 лет, являются простыми, надёжными, не требующими дорогостоящих расходных материалов и высококвалифицированного обслуживающего персонала.

Установка предназначена для приёма и очистки загрязненных вод от мойки грузовых автомобилей (без использования автошампуней) с подачей очищенной моечной воды  к моечным постам. Установка также обеспечивает глубокую очистку избыточной воды, появляющейся в системе за счёт ополаскивания вымытых автомобилей водопроводной водой с возможностью её сброса в дренажные канавы, придорожные кюветы и т.д.

Установка изготавливается из листовой стали толщиной 4 мм, защищенной антикоррозийным покрытием из материалов, специально предназначенных для изоляции конструкций очистных сооружений. Тонкослойный блок изготавливается из оцинкованной стали.

  • Очистка до норм ПДК
  • Возможность допоставки дополнительных блоков очистных сооружений
  • Возможно как подземное, так и наземное исполнение
  • Автономная работа без участия людей
  • Возможно изготовление станций любой производительности

Гарантийный срок службы установки - 1 год.
Расчетный срок службы установки до капитального ремонта - 25 лет.

Модель "СВИРЬ-4М" способна обслуживать 3 моечных поста.

Технические характеристики:

поступающая сточная вода от мойки

взвешенные вещества - до 2000 мг/л

поступающая сточная вода от мойки

нефтепродукты - до 30 мг/л

очищенная вода на мойку

взвешенные вещества - 15 мг/л

очищенная вода на мойку

нефтепродукты - 2 мг/л

очищенная избыточная вода

взвешенные вещества - 3 мг/л

очищенная избыточная вода

нефтепродукты - 0,05 мг/л

callback_form_img

Получить коммерческое предложение

Оставьте заявку и менеджер свяжется с вами в течение 15 минут

Нажимая на кнопку «Оставить звонок», вы даете согласие на обработку персональных данных